nile-sea.ru
nile-sea.ru

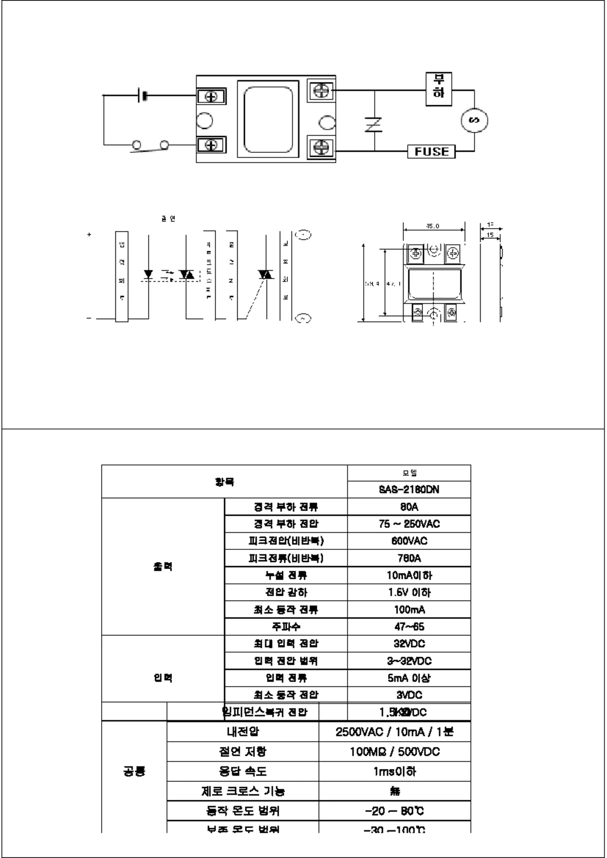
평활회로 리플 (95) 사진

과학 공학] 물리 세특 주제 탐구 - RLC 회로가 활용된 가전제품

그림에서

제4회) 스위칭전원을 탄생시킨 전력전자의 | PDF

JIEIE - Journal of the Korean Institute of Illuminating and Electrical  Installation Engineers

pioneer sa-710 퍽소리 개선을 위해 릴레이 교체? – 빈티지 오디오 콘텐츠와 판매, 오디오퍼브

KR20100103066A - 덕트용 댐퍼 - Google Patents

실험 1 :브리지 정류기(Bridge Rectifier) 및 평활 회로(Smoothing Circuit) - PART10전원공급회로(Power  Supply) - AReS

의공기사 2016 실기 준비 4. 의용전자공학

모바일 [건시스템] :: 2005년 5회 (10월 2일 시행) 전자기기기능사 필기 기출문제, CBT입니다.

교류 회로란? : 동작 원리와 기본적 요소 | 교류 (AC)의 기초 | TechWeb

반파 정류기와 전파 정류기(Half- & Full-Wave Rectifier)에 대해 완벽하게 알아보자

19) 대한민국특허청(KR) (12) 공개특허공보(A)

JIEIE - Journal of the Korean Institute of Illuminating and Electrical  Installation Engineers

전자회로_회로이론_전파정류회로_콘덴서 용량 계산 설계식(1)

19) 대한민국특허청(KR) (12) 공개특허공보(A)

Lab - I-V Characteristics of PN and Zener Diodes (Electronics) - Studocu

저질 형광등 안정기, 이래도 사용하시겠습니까? - 가전 / 가젯 / 테크 - 기글하드웨어

Tips & Idea - 배전압정류와 전파정류의 간단 리플파형비교

건축전기설비기술사 기출문제 제130회 (2023.5.20)

교류 회로란? : 동작 원리와 기본적 요소 | 교류 (AC)의 기초 | TechWeb

Research on Vibration Reduction in Induction Motors with Concentric Winding  Configuration 유도 모터의 동심권 배치에

정류회로 및 정전압 전원회로 실험 결과 보고서 (전기실험 10주차) - Studocu

19) 대한민국특허청(KR) (12) 등록특허공보(B1)

KIEE - The Transactions P of the Korean Institute of Electrical Engineers

다음 중 전자 교환기의 특징이 아닌 것은

KIEE - The Transactions of the Korean Institute of Electrical Engineers

파워 일렉트로닉스 도감 > 성안당 출판사 공식 도서몰

ROYCO - ROTEL

Lecture 02-다이오드 응용 회로 (수정R2) -1 - 250320 - 112144 | PDF

KR101030920B1 - 스위칭 전원 장치 - Google Patents

EV 충전기 보호 가이드: B형 RCD 대 RDC-DD (IEC 62955) | VIOX

KIEE - The Transactions of the Korean Institute of Electrical Engineers

전파 정류기 (브리지 정류회로) - UKC

#3 자작 진공관 앰프 끝장내기 실전편 2강 정류회로와 리플 제거 (평활회로 만들기)

반파 정류기와 전파 정류기(Half- & Full-Wave Rectifier)에 대해 완벽하게 알아보자

전파 정류기에 대한 완전한 가이드

2021732055 이준규 실험5-1,5-2 다이오드 특성 및 정류회로 분석 - Studocu

Tips & Idea - 배전압정류와 전파정류의 간단 리플파형비교

71 - .

전자문제집 CBT : www.comcbt.com 최강 자격증 기출문제 전자문제집 CBT : www.comcbt.com

3상위상정류회로 | PDF

전원회로 핸드북 | PDF

KR20080063447A - 반도체(igbt)를 응용한브릿지형pwm 정류기. - Google Patents

E4ds MouserElectronics Webinar Presentation | PDF

다음 중 전자 교환기의 특징이 아닌 것은

274회 시청회 후기체코에서 건너온 숨은 진주, Block Audio Line&Power Block, Mono Block |  HIFICLUB - High-end Audio Magazine

AC-DC 정류 후 전압 변화 (2), 전파 정류 - 빈티지 오디오 콘텐츠와 판매, 오디오퍼브

KIEE - The Transactions of the Korean Institute of Electrical Engineers

KIEE - The Transactions of the Korean Institute of Electrical Engineers

DC Power Supply 기초 - PSpice를 이용한 정류회로 해석

설계에 사용할 IC의 선택 | AC-DC PWM 방식 플라이백 컨버터의 설계 방법 개요 | TechWeb

무선설비기사]디지털 전자회로 : 네이버 블로그

03 - 전원회로에서의 부품 선택 방법 | PDF

전자회로의 핵심 부품 중 하나인 커패시터(Capacitor) 개념과 역할

전기용어, 쉽고 간단하게 알아봐요! [리플]

고등학생을 위한 미리 배우는 전기전자공학개론

2018 732032 실험 7 - 다이오드 정류회로 개요 및 실험 과정 - Studocu

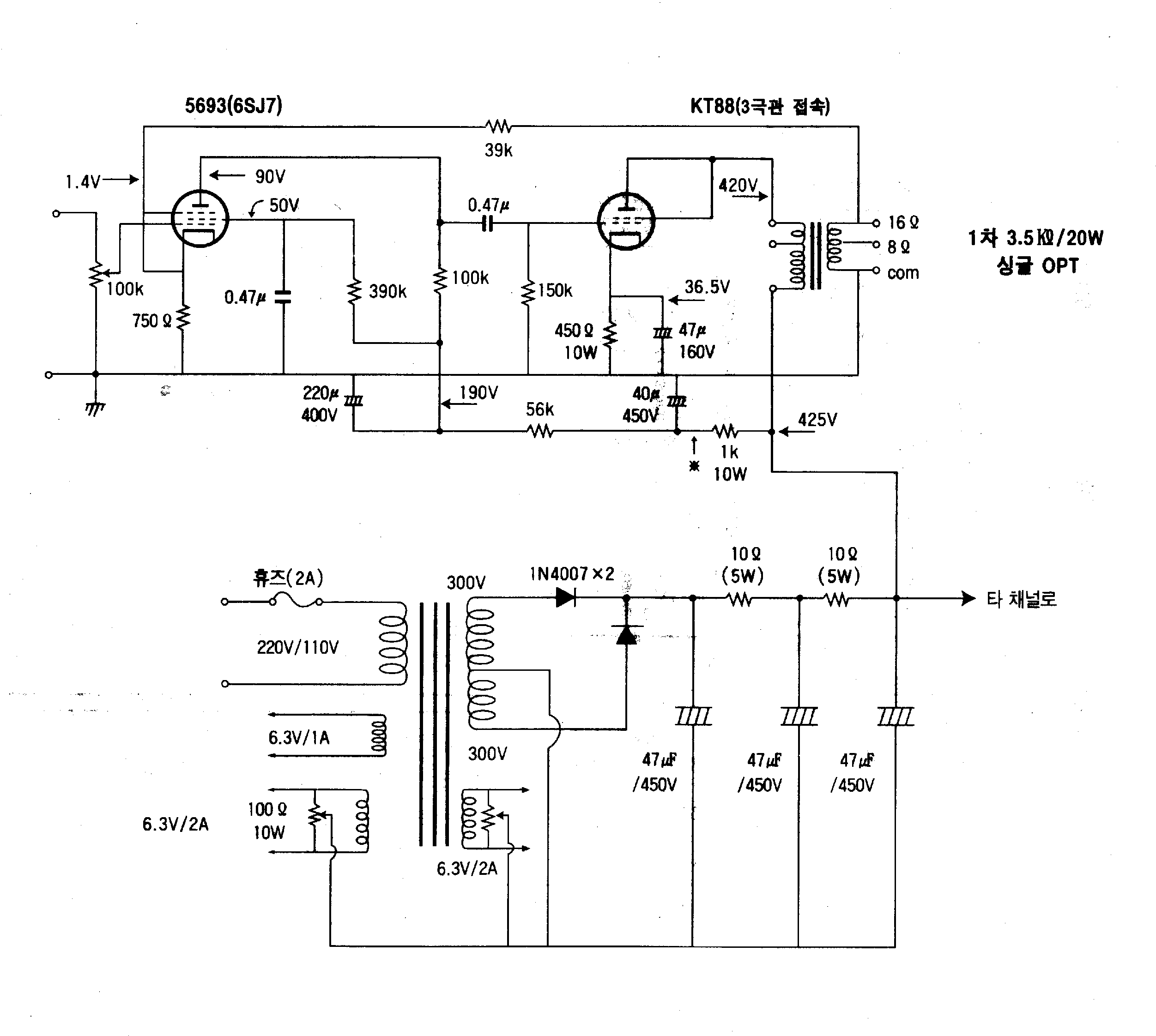
10w 싱글 진공관 앰프 회로도 : 네이버 블로그

KIEE - The Transactions of the Korean Institute of Electrical Engineers

내 맘대로 설계하는 DCDC 컨버터 회로설계 편

KR20090084433A - Pwm 신호를 이용한 evo 액츄에이터 제어방법 - Google Patents

주)위슨테크놀로지 : AMETEK

전자회로의 핵심 부품 중 하나인 커패시터(Capacitor) 개념과 역할

KR101035464B1 - 전원공급회로 및 그 pam 제어방법 - Google Patents

KR20090098567A - Emi 개선수단이 구비된 스위칭모드 전원 공급장치 - Google Patents

주)위슨테크놀로지 : AMETEK

09 - 칩 보호소자 | PDF

AC24V DC24V 정류기 평활회로 콘덴서 용량계산 : 네이버 블로그

KIEE - The Transactions of the Korean Institute of Electrical Engineers

KIEE - The Transactions of the Korean Institute of Electrical Engineers

19) 대한민국특허청(KR) (12) 등록특허공보(B1)

저전압 아날로그 회로 설계시 리플(Ripple) 측정의 중요성

앰프의 생명줄, 전원부에 대해 알아보자!

19) 대한민국특허청(KR) (12) 등록특허공보(B1)

274회 시청회 후기체코에서 건너온 숨은 진주, Block Audio Line&Power Block, Mono Block |  HIFICLUB - High-end Audio Magazine

리플 전압(Ripple Voltage)이란? (정류, 리플 계수 등) : 네이버 블로그

평활 초크 뜻: 정류기의 출력 전압을 리플이 적은 직류 전압으로 하는 평활 회로에 쓰이는 초크 코일. 보통

Lab. 2. 다이오드 응용 회로 1

LLC 공진 컨버터 설계 도구 및 PCB 레이아웃 | 블로그 | Altium

19) 대한민국특허청(KR) (12) 등록특허공보(B1)

리플 주파수 뜻: 리플 전압 또는 리플 전류의 주파수. 예를 들면, 평활 회로를 쓰지 않고 60헤르츠 교류를

오래된 BOSS 이펙터를 써보자! 2편 - ACA-100 어댑터 없이 ACA 대응 기종 사용 하는 방법 | 중고악기 뮬

실장 기판 레이아웃과 정리 | AC-DC 비절연형 벅 컨버터의 설계 사례 개요 | TechWeb

EV 충전기 보호 가이드: B형 RCD 대 RDC-DD (IEC 62955) | VIOX

진공관 오디오 - 재미 없는 진공관 이야기..... 6. 정류다이오드. 전원회로와 초크 코일의 설계법  ????????????????????????????????????

e-모빌리티 전기·전자 애니메이션 > 애니메이션 | 주식회사 골든벨

2010년 1회 무선설비산업기사.hwp

전자문제집 CBT : www.comcbt.com 최강 자격증 기출문제 전자문제집 CBT : www.comcbt.com

2021732055 이준규 실험5-1,5-2 다이오드 특성 및 정류회로 분석 - Studocu

다음 중 전자 교환기의 특징이 아닌 것은

KDK LAB - B 전원 - 무식에서 벗어나자 !!!

Lab - I-V Characteristics of PN and Zener Diodes (Electronics) - Studocu

#4 자작 진공관앰프 끝장내기 4강 평활회로-리플제거하기 완벽정리

DC24V 파워 서플라이 어댑터 아답타 아답터 SMPS DC-DC 다운 컨버터 만드는 방법 : 네이버 블로그

29 январь 0 0
2023 copyright text.